無錫市前洲印染設備有限公司 |
|
| 聯系人:邊學根 | 電話:0510-83396963 |
| 傳真:0510-83381888 | 地址:無錫市惠山區前洲鎮堰玉西路33號 |
| 郵編:214181 | 郵箱:wuxi@wxtiancheng.cn |
| 網址:http://www.wxyrsb.com/ | |
DF241A系列染色機是我廠在總結多年來生產QR201系列、GR202系列和MF系列染色機經驗的基礎上,結合近年來紗線染色的新工藝、新技術以及各客戶的新要求,博采國外先進染色機長處而開發的立式圓筒形全充滿式的高溫,高壓紗線染色機。

該產品主要適合在140℃以下對棉、毛、麻、滌棉、滌等天然纖維及其混紡織物的絞紗、筒子紗進行染、煮、漂白、清洗等工藝處理。
該機與以前常規染色機相比較,其突出優點為:
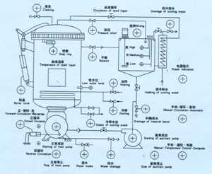
一、采用最新設計的目前國內最先進、優良的高效率、高抗氣蝕性的混流泵。其染液正反循環通過泵內的換向閥自動完成,泵內葉輪能為染紗過程提供大流量和足夠揚程系數,其穿透性強,適染高難織物,被染織物色牢度高,具有很好的勻染效果。
二、全充滿結構:該機具有化料系統(攪拌器和化料桶)、加料加壓系統(輔泵)、染液內外循環系統(冷卻器)。這樣能使染色過程在常溫高壓和高溫高壓中對織物完成工藝要求,適用性廣,染色色光度好。
三、自動化程度高,工藝重演性好,操作使用方便:因為該機配備電腦控制,使染色操作過程自動化,減少手動操作而引起的認為因素。染色過程完全按照工藝要求運行,各功能、指令由電器系統程序控制,使工藝具有重演性,減少缸差。
四、合理、完善的操作環境和高度的安全性:該機采用自封式鍋口密封,氣動式鍋口鎖緊聯動安全裝置,且氣動式鍋蓋啟閉裝置,使用方便,安全可靠。
各管口采用氣手兩用閥門,鍋內的盤管加熱冷卻系統均采用自動控制,勞動強度低,操作環境舒適。









|
無錫二橡膠股份有限公司 |
常州市潤源經編機械有限公司 |
|
青島云龍紡織機械有限公司 |
黃石經緯紡織機械有限公司 |